
| 角接触推力球轴承, 单向 | |||||||||
| 公差 | |||||||||
| 推荐配合 | |||||||||
| 轴和轴承座公差 | |||||||||
|
|
|||||||||
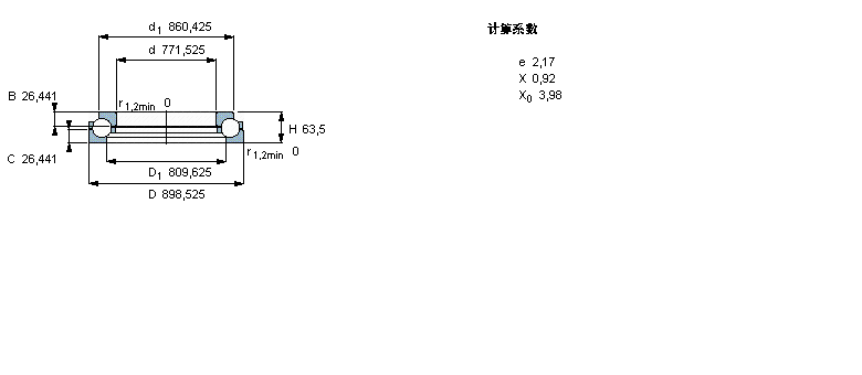
| 主要数据尺寸 | 基本负荷额定值 | 疲劳负荷限值 | 最小负荷系数 | 体积 | 型号 | ||||
| 动态 | 静态 | ||||||||
| d | D | H | C | C0 | Pu | A | |||
|
|
|||||||||
| mm | kN | kN | - | kg | - | ||||
|
|
|||||||||
| 771,525 | 898,525 | 63,5 | 490 | 3750 | 48 | 37 | 54,0 | BDAB 417262 | |
我公司特价供应以下型号产品: HC7017-E-T-P4S 主轴轴承 NJ407 圆柱滚子轴承 NCF18/560V 圆柱滚子轴承 7028ADB 角接触球轴承 NJ2316+HJ2316 圆柱滚子轴承 31330XU 圆锥滚子轴承 NJ2322EC+HJ2322EC 圆柱滚子轴承 NNF5014ADA-2LSV 圆柱滚子轴承 L521945/L521910D 双外圈圆锥滚子轴承